IChiPiwo

Instalacja pozwala na przeprowadzenie procedury produkcji piwa przechodząc przez wszystkie jej etapy, począwszy od przygotowania słodu, poprzez zacieranie, warzenie i fermentację, a kończąc na butelkowaniu i leżakowaniu. Wykorzystując składniki w różnych ilościach (słody, chmiele, drożdże) oraz modyfikując parametry procesowe (program temperaturowy) możliwe jest uwarzenie dowolnego stylu piwa.

Instalacja

Model instalacji wykonany w programie Solidworks

Schemat instalacji

Proces warzenia piwa

Słody wykorzystywane w procesie produkcji piwa należy najpierw przygotować do zacierania, tj. ześrutować ziarno do odpowiedniego stopnia rozdrobnienia. Wykorzystywany jest do tego śrutownik stołowy. Istnieje możliwość zakupu gotowej śruty w sklepach piwowarskich.

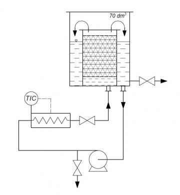
Etap zacierania polega na umieszczeniu ześrutowanego słodu wewnątrz wkładu zaciernego. Jest nim rura o średnicy 250 mm zamknięta obustronnie płytami sitowymi. Wkład ten zostaje wstawiony do zbiornika z wodą podgrzaną do określonej temperatury. Pod kotłem stojącym na stalowej ramie znajduje się pompa wymuszające cyrkulację cieczy. Za pompą zainstalowano grzałkę której prosty układ regulacji pozwala na szybkie i precyzyjne sterowanie temperaturą procesu. Zawór motylkowy zamontowany za grzałką umożliwia regulację przepływu cieczy. Brzeczka jest podawana bezpośrednio pod złoże słodu, a następnie, po przemyciu złoża, przelewa się górą do przestrzeni pomiędzy ściankami kotła i wkładu zaciernego. Temperatura procesu jest dobierana na podstawie największej aktywności enzymów mających wytworzyć pożądane produkty.

Układ automatyki został skonstruowany przez uczestników projektu. Pozwala on na prowadzenie etapu zacierania piwa według wybranego programu temperaturowego, z uwzględnieniem bezpiecznych warunków pracy. Na późniejszym etapie produkcji piwa, pozwala także na sterowanie temperaturą wewnątrz lodówki, w której piwo leżakuje lub fermentuje.

Przewagą instalacji IChiPiwo nad domowymi metodami piwowarskimi jest możliwość całkowitego pominięcia filtracji brzeczki. Słód jest oddzielony od cieczy przez cały czas procesu. Aby pozbyć się młóta – pozostałości po słodzie, wystarczy wyjąć z kotła wkład zacierny. Po drodze przeprowadza się wysładzanie, co polega na uniesieniu  wkładu zaciernego i przemyciu go określoną ilością gorącej wody – obliczonej tak, aby w efekcie uzyskać pożądane stężenie cukrów w brzeczce.

Brzeczkę doprowadza się do wrzenia i w określonych momentach dodaje się do niej chmiel (zależnie od tego, czy chcemy uzyskać piwo bardziej goryczkowe, czy aromatyczne). Po warzeniu, za pomocą stalowej chłodnicy zanurzeniowej roztwór jest szybko chłodzony do temperatury fermentacji.  Aby napowietrzyć brzeczkę przed fermentacją, pod koniec schłodzenia zwiększa się jej przepływ za pomocą zaworu.

Rehydratowane wcześniej drożdże (umieszczone w wodzie w celu przywrócenia ich do życia) dodaje się do fermentora razem z brzeczką. W tym momencie zaczyna się fermentacja burzliwa, trwająca około tygodnia. Po tym czasie należy przelać ciecz do innego fermentora, tak by piwo sklarować, pozbyć się martwych i niedomagających już drożdży. Aby piwo wzbogacić w aromaty, możliwe jest dodanie na tym etapie dodatkowych ilości chmielu lub innych składników, takich jak płatki dębowe, laski wanilii, itd. Faza fermentacji po przelaniu – tzw. fermentacja cicha trwa tak długo, aż zawartość cukru mierzona ballingometrem przestanie się zmieniać.

Na podstawie pomiarów ekstraktu oblicza się ilość cukru potrzebnego do refermentacji piwa w butelkach. Proces ten polega na wznowieniu fermentacji piwa zamkniętego w butelkach, co pozwala na jego nagazowanie. Przygotowuje się roztwór sacharozy lub glukozy i miesza z zawartością fermentora. Następnie piwo rozlewa się do butelek, kapsluje je i odstawia na czas potrzebny do osiągnięcia pożądanego stopnia nagazowania i ułożenia smaków.

Dydaktyka

Instalacja Browarnicza IChiPiwo używana będzie w ramach zajęć dydaktycznych w Laboratorium Bioprocesów na studiach II stopnia dla specjalności Bioinżynieria. Podczas zajęć laboratoryjnych studenci nauczą się dzięki niej w praktyce prowadzić proces produkcji piwa.

Możliwości rozwoju

Planowane jest podjęcie prób wytworzenia ekstraktu z wytłoków jabłkowych, mającego służyć jako surowiec do refermentacji piwa w butelkach lub jako część zasypu słodowego. Oprócz tego budowa instalacji pozwala na zastosowanie różnego rodzaju dodatków takich jak skórki pomarańczy, kolendra, pędy sosny jak również eksperymentowanie z innymi niecodziennymi składnikami, na przykład skórkami chleba. Ze względu na uniwersalność aparatury możliwe jest także wykorzystanie jej na przykład do parzenia dużych ilości kawy i herbaty.

Pionierskie

Pierwszym piwem uwarzonym za pomocą instalacji było India Pale Ale (IPA) – jasne piwo górnej fermentacji z mocnym chmielowym aromatem i goryczką. Nosi ono nazwę „Pionierskie”, a jego degustacja odbyła się 24 października 2019 roku. Piwo to zadedykowane zostało prof. Januszowi Ciborowskiemu – twórcy polskiej inżynierii chemicznej oraz założycielowi Wydziału Inżynierii Chemicznej i Procesowej.

Wykonawcy projektu

Koordynator projektu:

  • inż. Szymon Rowiński

Zespół projektowy:

  • Mateusz Bartczak
  • Weronika Berent
  • mgr inż. Julia Bień
  • Wiktor Dobryniewski
  • Jakub Kowalski
  • inż. Radosław Krzosa
  • Dominika Kwarta
  • Hanna Nurczyńska
  • Grzegorz Pawełkiewicz
  • Marta Płochocka
  • Olga Przybył
  • Izabela Słomska
  • Justyna Szczepańska

Zdjęcia

Pierwsze uwarzone piwo!

Stoisko IChiPiwa podczas DPS Forum 2019

Butelkowanie piwa

Piwo w trakcie warzenia

Strona testowa - szkolenie

tu wpisujemy podstawowe dane, ale można zostawić puste